communication M221 et tesys U

Forum traitant des automates industriels de marque Schneider - Telemecanique
Répondre
FredM33
Asservi son premier moteur
Asservi son premier moteur
Messages : 23
Enregistré le : 28 déc. 2019, 09:35
Localisation : bordeaux

communication M221 et tesys U

Message par FredM33 »

Bonjour à toutes et tous.
voila mon instal :
API M221
tesys U : base LUB120 + LUCM05 BL + LULC033
je tente de communiquer mais le voyant com du bloc modbus reste éteint et voyant ERR clignote.
mon bloc de puissance LULCM05 BL indique : "err ID mod ( pourtant même config que l'api).. mais je ne sais pas si je dois mettre l'adresse identique au bloc modbus LULC033.
apparemment un problème de com, j'ai pourtant un câble modbus VW3 A8 306 R10 ( tout neuf)
et la je bugge !!
j'ai configuré l'ID du bloc modbus à la valeur 10
quand je regarde ma table d'animation, les mots dédiés à la lecture et écriture restent à 0 ! ( car je pense aucune comm)
je cherche donc à m'en sortir ! heeeeelp et ci joint ma config api et le programme
merci d'avance
fred
Fichiers joints
prog read_lecture du tesys.png
config modbus api.jpg
Fred, le prof!
Avatar du membre
itasoft
Mi homme - Mi automate
Mi homme - Mi automate
Messages : 7803
Enregistré le : 20 oct. 2015, 10:15
Localisation : Lyon
Contact :

Re: communication M221 et tesys U

Message par itasoft »

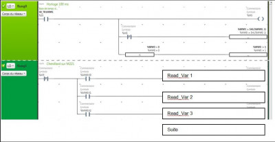
est que ça veut dire que tu veux communiquer avec la station ModBus n°10 ?
------------
la commande du READ_VAR il faut la faire avec le contact front descendant de %M25
Automaticien privé (de tout)
itasoft@free.fr
FredM33
Asservi son premier moteur
Asservi son premier moteur
Messages : 23
Enregistré le : 28 déc. 2019, 09:35
Localisation : bordeaux

Re: communication M221 et tesys U

Message par FredM33 »

bonjour, oui la station à l'id 10
je rectifie le front ( read et write ou juste read ?)
cordialement
Fred, le prof!
FredM33
Asservi son premier moteur
Asservi son premier moteur
Messages : 23
Enregistré le : 28 déc. 2019, 09:35
Localisation : bordeaux

Re: communication M221 et tesys U

Message par FredM33 »

bon, malgré le chgt, le problème reste le même, mais il faut un début à tout !
Fred, le prof!
lamjer65
Forcené des structures
Forcené des structures
Messages : 176
Enregistré le : 09 avr. 2016, 14:30

Re: communication M221 et tesys U

Message par lamjer65 »

Bonsoir, ton code émet la requête de lecture et d’écriture au même moment. Il est préférable de les cadencer.
Avatar du membre
itasoft
Mi homme - Mi automate
Mi homme - Mi automate
Messages : 7803
Enregistré le : 20 oct. 2015, 10:15
Localisation : Lyon
Contact :

Re: communication M221 et tesys U

Message par itasoft »

je rectifie le front ( read et write ou juste read ?)
---------------
juste READ c'est pour les cadencer ,
sinon le rogramme est correct voir la liason hysique
Automaticien privé (de tout)
itasoft@free.fr
MiGaNuTs
Mi homme - Mi automate
Mi homme - Mi automate
Messages : 1572
Enregistré le : 12 nov. 2015, 21:02
Localisation : 45 - Loiret
Contact :

Re: communication M221 et tesys U

Message par MiGaNuTs »

Évite de lancer tes blocs en même temps. Mets en un sur le -|P|- et l'autre sur le -|N|-

Mieux : exemple de séquençage avec "plein" de trames

https://sourceforge.net/projects/modbus ... iles/M221/
Avatar du membre
itasoft
Mi homme - Mi automate
Mi homme - Mi automate
Messages : 7803
Enregistré le : 20 oct. 2015, 10:15
Localisation : Lyon
Contact :

Re: communication M221 et tesys U

Message par itasoft »

Chenillard sur M221
---------------------clic zoom-----------
01.JPG
Automaticien privé (de tout)
itasoft@free.fr
Répondre