Cadencer requetes modbus tcp

Forum traitant des automates industriels de marque Wago et du logiciel codesys
Répondre
Mrjack
Code son premier grafcet
Code son premier grafcet
Messages : 49
Enregistré le : 09 févr. 2017, 08:54

Cadencer requetes modbus tcp

Message par Mrjack »

Bonjour,
J'aurai besoin de votre aide svp.
contrôleur 750-890
Codesys v2.3
Bibliotheque:
ModbusEthernet_04.lib

Je dois lire et écrire des valeurs sur un équipement modbustcp.
Pas de soucis en requête individuelle.
Le problème est que mes équipements on 3 plages d'adresses distinctes et trois codes fonctions aussi (04 02 et 15) le code 23 ne convient malheureusement pas dans ce cas.
En créant 3 blocs de fonction pointant vers la même adresse ip (1 équipement), cela ne fonctionne pas (erreur 152 153 etc...)
Je souhaiterai donc cadencer les requêtes pour utiliser un seul bloc fonction.

Je ne maitrise malheureusement pas les pointeurs, qui semblent être la solution pour alterner les adresses et les codes, mais aussi récupérer les données correspondantes à chaque requêtes.
Le support Wago m'a répondu qu'ils n'avaient pas de code exemple et m'ont dit d'utiliser le configurateur modbus.
J'ai des erreurs "trop de variables de monitoring"
J'aimerai réussir a faire mes requêtés et les cadencer pour exécuter le bloc fonction.

Auriez vous une idée ou un bout de code exemple pour cela svp?
Merci beaucoup pour votre aide.
Bien cordialement
LJ
Avatar du membre
itasoft
Mi homme - Mi automate
Mi homme - Mi automate
Messages : 7803
Enregistré le : 20 oct. 2015, 10:15
Localisation : Lyon
Contact :

Re: Cadencer requetes modbus tcp

Message par itasoft »

slts,
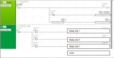
il faut un Chenillard Cadenceur, exemple sur un M221 à convertir pour le Wago
--------------clic zoom----------------
Fichiers joints
01.JPG
Automaticien privé (de tout)
itasoft@free.fr
Répondre