Communication entre M340 et DALI 4NET Basic
Communication entre M340 et DALI 4NET Basic
Bonjour,
Pour le contexte, j'ai un M340 (CPU:P342020) adresse 192.168.10.150 et un module Dali 4NET Basic adresse 192.168.10.97. Il y a un driver relié au DALI, il a pour adresse DALI A7 et se trouve sur le bus Dali 0. Y'a un luminaire et par le M340, je veux simplement l'éteindre pour le moment. Après consultation de la doc du DALI, ce qui faut envoyer ça serait ça : 0x1201, 0x0003, 0x0000, 0x0F00, 0x0000, 0x0000 (0F étant l'adresse A7 et le 00 à côté le niveau de luminosité), et c'est en effet ce que j'envoie en le pilotant manuellement par le logiciel DALI Cockpit.
Sauf que voilà, on m'a demandé de piloter le luminaire à l'aide d'un M340 en modbus TCP/IP et je connais pas trop Unity Pro donc je galère. De ce que j'ai compris, faut utiliser le bloc Write_Var mais j'y arrive pas.
En gros je fait comme ça :
ADR : ADDM('Ethernet_1{192.168.10.97}') (Ethernet_1 étant mon réseau avec l'API)
OBJ : %MW
NUM : 0
NB : 6
EMIS : Variable Array of Int [1...6] contenant la trame que je veux lui envoyer
GEST : Une variable Array of Int [0...3] pour le retour erreur
Mon luminaire ne s'éteint pas et je trouve pas trop d'informations dessus. Quelqu'un aurait une idée de comment ça marche ? Je connaissais pas tout ce qui est DALI avant ça, donc j'ai peut-être dit n'importe quoi et je m'en excuse si c'est le cas!
Je vous remercie par avance !
Pour le contexte, j'ai un M340 (CPU:P342020) adresse 192.168.10.150 et un module Dali 4NET Basic adresse 192.168.10.97. Il y a un driver relié au DALI, il a pour adresse DALI A7 et se trouve sur le bus Dali 0. Y'a un luminaire et par le M340, je veux simplement l'éteindre pour le moment. Après consultation de la doc du DALI, ce qui faut envoyer ça serait ça : 0x1201, 0x0003, 0x0000, 0x0F00, 0x0000, 0x0000 (0F étant l'adresse A7 et le 00 à côté le niveau de luminosité), et c'est en effet ce que j'envoie en le pilotant manuellement par le logiciel DALI Cockpit.
Sauf que voilà, on m'a demandé de piloter le luminaire à l'aide d'un M340 en modbus TCP/IP et je connais pas trop Unity Pro donc je galère. De ce que j'ai compris, faut utiliser le bloc Write_Var mais j'y arrive pas.
En gros je fait comme ça :
ADR : ADDM('Ethernet_1{192.168.10.97}') (Ethernet_1 étant mon réseau avec l'API)
OBJ : %MW
NUM : 0
NB : 6
EMIS : Variable Array of Int [1...6] contenant la trame que je veux lui envoyer
GEST : Une variable Array of Int [0...3] pour le retour erreur
Mon luminaire ne s'éteint pas et je trouve pas trop d'informations dessus. Quelqu'un aurait une idée de comment ça marche ? Je connaissais pas tout ce qui est DALI avant ça, donc j'ai peut-être dit n'importe quoi et je m'en excuse si c'est le cas!
Je vous remercie par avance !
- itasoft
- Mi homme - Mi automate

- Messages : 7805
- Enregistré le : 20 oct. 2015, 10:15
- Localisation : Lyon
- Contact :
Re: Communication entre M340 et DALI 4NET Basic
NUM : 0
-------modbus TCP/IP-------
ça veut dire que l'on tape sur le registre adresse 0 du DALI voir dans la Doc si c'est la bonne adresse ?
-------modbus TCP/IP-------
ça veut dire que l'on tape sur le registre adresse 0 du DALI voir dans la Doc si c'est la bonne adresse ?
Automaticien privé (de tout)
itasoft@free.fr
itasoft@free.fr
Re: Communication entre M340 et DALI 4NET Basic
Je te remercie pour ta réponse !
Et oui, en effet j'ai bien fait une gaffe sur le registre comme tu le dis.
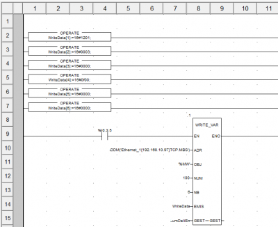
J'ai mis une capture d'écran pour le montrer, mais il s'agit du registre 100 pour l'écriture avec une longueur de mot de 6.
Par contre, après avoir modifié le programme par rapport à ça, j'ai toujours rien, et au niveau de Wireshark je vois pas l'automate envoyer ce que je lui ai demandé.
J'ai l'impression qu'il y a une erreur au niveau du ADR : ADDM('Ethernet_1{192.168.10.97}')
L'adresse IP de mon module Lunatone est bien la bonne, pareil pour l'API qui est bien 192.168.10.150.
J'ai vu qu'il y avait une histoire avec un module NOC mais je passe par un port intégré et pas par ce module, ça change quelque chose à ce qu'il faut écrire sur le ADR ?
Et oui, en effet j'ai bien fait une gaffe sur le registre comme tu le dis.
J'ai mis une capture d'écran pour le montrer, mais il s'agit du registre 100 pour l'écriture avec une longueur de mot de 6.
Par contre, après avoir modifié le programme par rapport à ça, j'ai toujours rien, et au niveau de Wireshark je vois pas l'automate envoyer ce que je lui ai demandé.
J'ai l'impression qu'il y a une erreur au niveau du ADR : ADDM('Ethernet_1{192.168.10.97}')
L'adresse IP de mon module Lunatone est bien la bonne, pareil pour l'API qui est bien 192.168.10.150.
J'ai vu qu'il y avait une histoire avec un module NOC mais je passe par un port intégré et pas par ce module, ça change quelque chose à ce qu'il faut écrire sur le ADR ?
- itasoft
- Mi homme - Mi automate

- Messages : 7805
- Enregistré le : 20 oct. 2015, 10:15
- Localisation : Lyon
- Contact :
Re: Communication entre M340 et DALI 4NET Basic
faire un test d'écriture avec ModBus Doctor
----cic pour zoom-----
----cic pour zoom-----
Automaticien privé (de tout)
itasoft@free.fr
itasoft@free.fr
- andala
- Créateur de langage

- Messages : 505
- Enregistré le : 19 déc. 2016, 10:24
- Localisation : Atlantide
Re: Communication entre M340 et DALI 4NET Basic
Tu as un module NOC ou ...
Une bonne action en entraine toujours une autre
Re: Communication entre M340 et DALI 4NET Basic
Super ! Je te remercie !
Le logiciel est vraiment pratique ! Et en effet avec ce que tu m'as envoyé, j'arrive à piloter le luminaire!
Par contre au niveau du PLC, ça bloque toujours. Je met le bout du programme avec le bloc que j'ai fait si jamais.
Est-ce que dans mon programme, je dois déclarer quelque part qu'il y a un module avec l'adresse IP 192.168.0.97 ? Ou juste avec l'IP qu'il y a dans l'ADR de mon bloc, l'automate s'occupe du reste ?
Et pour répondre à andala, non j'ai pas de module NOC, mon collègue (en vacances sinon c'est trop simple) m'a dit que je pouvais faire ça avec le port Ethernet de la CPU, et vu que je connais pas les M340 ... je me suis pas trop posé de question. Il y a besoin d'en avoir un ?
Le logiciel est vraiment pratique ! Et en effet avec ce que tu m'as envoyé, j'arrive à piloter le luminaire!
Par contre au niveau du PLC, ça bloque toujours. Je met le bout du programme avec le bloc que j'ai fait si jamais.
Est-ce que dans mon programme, je dois déclarer quelque part qu'il y a un module avec l'adresse IP 192.168.0.97 ? Ou juste avec l'IP qu'il y a dans l'ADR de mon bloc, l'automate s'occupe du reste ?
Et pour répondre à andala, non j'ai pas de module NOC, mon collègue (en vacances sinon c'est trop simple) m'a dit que je pouvais faire ça avec le port Ethernet de la CPU, et vu que je connais pas les M340 ... je me suis pas trop posé de question. Il y a besoin d'en avoir un ?
- andala
- Créateur de langage

- Messages : 505
- Enregistré le : 19 déc. 2016, 10:24
- Localisation : Atlantide
Re: Communication entre M340 et DALI 4NET Basic
Non c'est pas obligatoire mais ça aide bien.NKT a écrit : ↑04 août 2025, 14:42 Et pour répondre à andala, non j'ai pas de module NOC, mon collègue (en vacances sinon c'est trop simple) m'a dit que je pouvais faire ça avec le port Ethernet de la CPU, et vu que je connais pas les M340 ... je me suis pas trop posé de question. Il y a besoin d'en avoir un ?
Une bonne action en entraine toujours une autre
Re: Communication entre M340 et DALI 4NET Basic
Merci pour ta réponse !
J'avais déjà ce que tu me montres sur tes captures dans mon programme, c'est déjà ça !
Je viens de voir quelque chose, il y a besoin de déclarer un "DTM" qui à l'adresse de mon module ? Comme la capture ? Ou ce n'est pas nécessaire ?
J'avais déjà ce que tu me montres sur tes captures dans mon programme, c'est déjà ça !
Je viens de voir quelque chose, il y a besoin de déclarer un "DTM" qui à l'adresse de mon module ? Comme la capture ? Ou ce n'est pas nécessaire ?
- Fichiers joints
-
- Capture.PNG (10.94 Kio) Vu 1281 fois
- itasoft
- Mi homme - Mi automate

- Messages : 7805
- Enregistré le : 20 oct. 2015, 10:15
- Localisation : Lyon
- Contact :
Re: Communication entre M340 et DALI 4NET Basic
pas necessaire
Automaticien privé (de tout)
itasoft@free.fr
itasoft@free.fr
