Bonjour,
J'ai un bout de grafcet simple qui doit activer une sortie automate si un mot = un entier et si un autre mot = un autre entier, seulement voilà, même quand les conditions sont remplies, la sortie (en l'occurrence %Q4.0) ne passe pas à l'état 1.
Je sais que je fournit très peu de détail, mais avez vous déjà eu ce problème ?
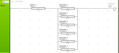
voici une capture d'écran du ladder en question :
Comme vous pouvez le voir dans les bloc comparaisons, les mots on bien la bonne valeur, mais rien à faire la sortie reste à "False"
Problème de transition soMachine Basic
-
Elkilleros
- Asservi son premier moteur

- Messages : 25
- Enregistré le : 16 mai 2019, 14:29
- chgui
- Générateur de blocs fonctions

- Messages : 126
- Enregistré le : 20 oct. 2015, 08:05
- Localisation : Amiens
Re: Problème de transition soMachine Basic
Salut, question à deux balles, l'automate est bien en run? (Je me suis deja fait avoir sur so machine
)
La sortie n'est pas écrite autre part?
La sortie n'est pas écrite autre part?
- Bruce33
- Dieu du process

- Messages : 930
- Enregistré le : 28 oct. 2015, 06:54
- Localisation : Pas-de-Calais
Re: Problème de transition soMachine Basic
Et que dit le petit panneau jaune /!\ en haut à gauche du réseau ?
-
Elkilleros
- Asservi son premier moteur

- Messages : 25
- Enregistré le : 16 mai 2019, 14:29
Re: Problème de transition soMachine Basic
l'automate est bien en run, le message dit "la bobine %Q4.0 est déjà utilisée ailleur"
mais jusqu'à présent ça a jamais posé problème
mais jusqu'à présent ça a jamais posé problème
- Bernardo59
- Mi homme - Mi automate

- Messages : 1054
- Enregistré le : 20 oct. 2015, 05:48
- Localisation : Nimes
- Contact :
Re: Problème de transition soMachine Basic
Bonjour,
Dans un programme automate, on fait ce qu'on appelle l'unicité des sorties.
C'est la base, ta sortie automate ne doit en aucun cas être écrite deux fois.
Dans un programme automate, on fait ce qu'on appelle l'unicité des sorties.
C'est la base, ta sortie automate ne doit en aucun cas être écrite deux fois.
Re: Problème de transition soMachine Basic
L'automate lit de haut en bas et de droite a gauche donc si tu as deux fois la même sortie ton automate ne lira que la dernière.
Si tu veux résoudre ton problème il suffit de mettre l'autre ligne de code en parallèle sur la même sortie.
Si tu veux résoudre ton problème il suffit de mettre l'autre ligne de code en parallèle sur la même sortie.
