+1 Avec Philou77,
conditionner le MOVE avec un bit,
et aussi pour réarmer le compteur lorsque celui ci arrive à zéro faire une détection de front descendant sur sa sortie plutôt que la séquence de bascule.
probleme de code qui bloque aleatoirement
-
cyril13110
- Générateur de blocs fonctions

- Messages : 107
- Enregistré le : 10 juin 2016, 09:41
Re: probleme de code qui bloque aleatoirement
deja vous confirmez bien ce que je pensais, supprimer les bascules RS.
je pensais détecter la fin de comptage sur le zéro de la valeur de décompte en cours placé sur le DEZ, mais je prend note du front descendant de Q du compteur.
Ok pour le comparateur et le move je prend note.
Dés que je peux faire un test je vous fait un retour.
merci pour votre aide a tous.
c'est la 1ere fois que j'ai ce genre de merde avec siemens, c'est prise de tete.
je pensais détecter la fin de comptage sur le zéro de la valeur de décompte en cours placé sur le DEZ, mais je prend note du front descendant de Q du compteur.
Ok pour le comparateur et le move je prend note.
Dés que je peux faire un test je vous fait un retour.
merci pour votre aide a tous.
c'est la 1ere fois que j'ai ce genre de merde avec siemens, c'est prise de tete.
-
philou77
- Mi homme - Mi automate

- Messages : 2142
- Enregistré le : 21 oct. 2015, 10:00
- Localisation : Ile de France
Re: probleme de code qui bloque aleatoirement
Re !
oui, la fin du compteur est une usine a gaz.
pour faire un front descendant sur ton compteur
Ceci marche à 100%...par contre, écrit comme cela, ce n'est pas compatible en ladder
mais c'est pas grave, tu l'écris tel quel dans un réseau juste après ton compteur.
Un Z5
Un M67.5
=M67.6
S M 67.5
U Z5
R M67.5
Utilise M6.6 pour lancer ta tempo...
oui, la fin du compteur est une usine a gaz.
pour faire un front descendant sur ton compteur
Ceci marche à 100%...par contre, écrit comme cela, ce n'est pas compatible en ladder
Un Z5
Un M67.5
=M67.6
S M 67.5
U Z5
R M67.5
Utilise M6.6 pour lancer ta tempo...
Si vous avez compris tout ce que je viens d'écrire, c'est que j'ai dû faire une erreur quelque part ! 
-
cyril13110
- Générateur de blocs fonctions

- Messages : 107
- Enregistré le : 10 juin 2016, 09:41
Re: probleme de code qui bloque aleatoirement
ok merci pour vos lumières je sorts tous ca et je vais voir pour en discuter avec mon client.
je vous donnerai le résultat une fois testé
je vous donnerai le résultat une fois testé
-
cyril13110
- Générateur de blocs fonctions

- Messages : 107
- Enregistré le : 10 juin 2016, 09:41
Re: probleme de code qui bloque aleatoirement
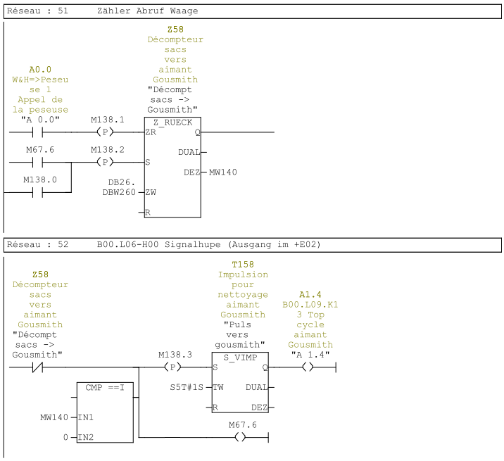
bonjour à tous je reviens vers vous pour vous donner des nouvelles.
en gros j'ai compilé l'ensemble des conseilles que vous m'avez tous donnée plus celle d'un pote.
et voila la modif que j'ai réalisé et qui fonctionne deja depuis fin juin.
oui tous en en logigramme, je suis fortement alergique au list siemens (discution trés philosophique entre programmeur siemens car perso j'ai toujours reussi à avoir une solution en ladder en logigramme et pour les fonctions les plus complexe en SCL)
en gros j'ai compilé l'ensemble des conseilles que vous m'avez tous donnée plus celle d'un pote.
et voila la modif que j'ai réalisé et qui fonctionne deja depuis fin juin.
oui tous en en logigramme, je suis fortement alergique au list siemens (discution trés philosophique entre programmeur siemens car perso j'ai toujours reussi à avoir une solution en ladder en logigramme et pour les fonctions les plus complexe en SCL)
