[M221] Alternance journalière

Forum traitant des automates industriels de marque Schneider - Telemecanique
Avatar du membre
itasoft
Mi homme - Mi automate
Mi homme - Mi automate
Messages : 7806
Enregistré le : 20 oct. 2015, 10:15
Localisation : Lyon
Contact :

Re: [M221] Alternance journalière

Message par itasoft »

Ceci dit, ton télérupteur marche sur ZELIO et PL7-2 voir le post « mode de Scrutation »

viewtopic.php?t=811&hilit=t%C3%A9l%C3%A9rupteur
Automaticien privé (de tout)
itasoft@free.fr
Gigi
Forcené des structures
Forcené des structures
Messages : 172
Enregistré le : 13 janv. 2022, 22:51
Localisation : Tourcoing

Re: [M221] Alternance journalière

Message par Gigi »

J’ai eu le coup récemment avec un taquet que je commandais en set reset .
A un moment du cycle s’il était en set il devait passer en reset et l’inverse dans le cas contraire. Je voulais tout faire sur une étape grafcet avec action conditionnelle et j’ai fini par mettre deux étapes avec un ou.
Je tenterai sûrement votre solution prochainement.
Merci
C'est en forgeant qu'on devient forgeron !
Squale
Générateur de blocs fonctions
Générateur de blocs fonctions
Messages : 105
Enregistré le : 05 sept. 2018, 06:17
Localisation : TAHITI

Re: [M221] Alternance journalière

Message par Squale »

sinced a écrit : 01 juin 2023, 10:25
Squale a écrit : 01 juin 2023, 09:13 Bonjour,
Je cherche comment faire une alternance journalière sur un M221 sous Ecobidule basic, j'ai besoin d'utiliser un bit qui va changer d'état tous les jours à minuit.

J'ai essayé de récupérer le jour du RTC et de le stocker dans un mot, de faire une recopie de ce mot et de comparer ces 2 mots. Quand le résultat de la comparaison est différent c'est quand on change de jour (donc à minuit). Jusque là je m'en suis sorti mais je suis bloqué à ce stade, je ne sais pas comment inverser l'état du bit quand le changement de jour se produit.

A moins qu'il y ai une solution plus simple...
La fonction que tu cherches c'est 1 telerupteur. C'est à dire 1 bit qui change d'état chaque fois qu'on détecte un front montant d'un signal (en l'occurence à chaque miniuit).
Image
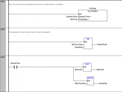
Bonjour,

Oui la fonction recherchée est bien un télérupteur qui serait basculé tous les soirs à minuit, j'ai testé cette solution et elle fonctionne (à part la première ligne car il faut convertir les heures et minutes qui sont en BCD).

J'avais une solution sur un Wago mais j'avais besoin de traduire en ladder car je dois remplacer le Wago par un M221.
Fichiers joints
Sans titre.png
Avatar du membre
itasoft
Mi homme - Mi automate
Mi homme - Mi automate
Messages : 7806
Enregistré le : 20 oct. 2015, 10:15
Localisation : Lyon
Contact :

Re: [M221] Alternance journalière

Message par itasoft »

(à part la première ligne car il faut convertir les heures et minutes qui sont en BCD).
-------------
zéro en BCD ça donne quoi en décimal d'après toi ? LOL

0000 en BCD ça fait 0 en décimal soit minuit
Modifié en dernier par itasoft le 01 juin 2023, 23:43, modifié 1 fois.
Automaticien privé (de tout)
itasoft@free.fr
Avatar du membre
sinced
Mi homme - Mi automate
Mi homme - Mi automate
Messages : 1273
Enregistré le : 13 oct. 2015, 16:56

Re: [M221] Alternance journalière

Message par sinced »

itasoft a écrit : 01 juin 2023, 22:24 (à part la première ligne car il faut convertir les heures et minutes qui sont en BCD).
-------------
zéro en BCD ça donne quoi en décimal d'après toi ? LOL
c'est la question que je me posais.
A moins que l'alternance n'ait pas lieu a miniut.
Squale
Générateur de blocs fonctions
Générateur de blocs fonctions
Messages : 105
Enregistré le : 05 sept. 2018, 06:17
Localisation : TAHITI

Re: [M221] Alternance journalière

Message par Squale »

itasoft a écrit : 01 juin 2023, 22:24 (à part la première ligne car il faut convertir les heures et minutes qui sont en BCD).
-------------
zéro en BCD ça donne quoi en décimal d'après toi ? LOL

0000 en BCD ça fait 0 en décimal soit minuit
Oups autant pour moi j'avais pas fait gaffe :oops:
Répondre